PR
Keyword Search
Calendar
Category
Comments
win10をインストールしていると…。
なんとなく焦げるようなにおいと、電源部分の異常な熱さ。改めてDCジャックを見てみると…。
なんだかベースカバー部分が、溶けて変形してしまったような痕。
これって…。
やばくない…。
そもそも、このDCジャック部分。AC電源アダプタを挿しても、安定して電源を確保できないため、「接点復活剤」を噴霧して接触不良を解消しようとしたものだった。
今思えば、アダプタを挿すときにスパークが見られ、DCジャックのカバー部分には焦げたような痕跡が見られる。これって異常加熱そのものだったのではないのか…。
これは後々の憂いをなくすためDCジャックを付け換えるしかないだろう。
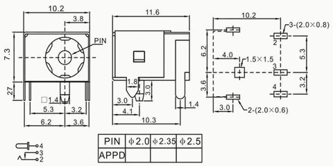
調べてみると、このDCジャック「DC power jack socket connector DC044A」というもののようだ。Amazonも検索でヒットしたが、在庫切れ・再入荷の予定はないみたいだ。
※10 個 DC-044A DC-044 DC 電源ソケット、5.5*2.1MM 5.5*2.5MM(amazonより)

■Amazon在庫切れ
10 個 DC-044A DC-044 DC 電源ソケット、5.5*2.1MM 5.5*2.5MM ノートブック 5Pin 電源ソケットに使用 (Color : Lavender)
■楽天市場 お取り寄せ1987円+送料800円
銅 製 コネクタ DC 044A 5.5x2.1mm さまざまなサイズ 耐熱性 高い プラグ 用 メス 用 5ピン コネクタ(10個パッケージ)
https://item.rakuten.co.jp/jsame/912062377-1005003098750059-1/

■aitendo在庫切れ 120円+送料
★2.1/5.5★DCジャック(4個入) [DC-044]
https://www.aitendo.com/product/13286

■AliExpress 123円+送料173円
10 個 DC-044A DC-044 Dc 電源ソケット 5.5*2.1 ミリメートル 5.5*2.5 ミリメートルに使用ノートブック 5Pin 電源ソケット
https://ja.aliexpress.com/item/4000002515679.html

https://pc-pc.biz/wp/7855
いやあ、どうしようか…。と、迷っていても何も解決しないので、AliExpressで注文することにした。
復活をめざして、D704SのDCジャックの取り… May 14, 2023
SWボタン交換でやっとLB-D704Sを復活? May 5, 2023
MouseComputerW552SU2の液晶割れを修理 Nov 12, 2022